
Apollo Saturn V launch hold / recycle and scrub turnaround constraints

Robin Wheeler
The Apollo Saturn V lunar landing launch window allowed up to 4 1/2 hours to perform the launch from launch complex 39 at the Kennedy Space Center (KSC) in Florida. The launch time was normally planned to be at the beginning of the launch window, hence giving the launch team the maximum available time within the launch window to hold the countdown and deal with any problems that occurred and still get the space vehicle off on the planned day.
This hold capability was put to good use on Apollo 14 in 1971, when the launch was delayed due to weather constraints in the KSC area, and Apollo 17 in 1972, due to problems with the terminal countdown sequencer.
The original launch date for Apollo 16, March 1971 was scrubbed due to a problem with the fuel tank supplying the RCS on the command module (CM), which due to the location of the faulty tank, could not be dealt with on the launch pad and hence the complete stack had to be returned to the VAB on 27 January 1971 for repairs to be undertaken and then rolled out again for the second attempt. This scrub however was called well before the final launch countdown had been initiated.
We will look in more detail at the hold recycle procedures and the processes involved in a scrub turnaround.
Hold recycle
The terminal countdown commences at T-45 minutes, at which time the Apollo spacecraft radio frequency systems. The main items that define the hold and recycle capability during the terminal countdown were the thermal redline limits and J-2 engine pre-launch sequences. The hold and recycle limitations after T-22 minutes are quite severe.
The hold recycle capabilities vary as the terminal countdown progresses. These are detailed below:
Figure 1 J-2 engine start tank location
(click on above images for larger version)
Figure 2 shows the hold capability versus T- time of the hold.
Figure 2
(click on above diagram for larger version)
Prior to T-22 minutes in the countdown, the space vehicle could be recycled to any T- time in the terminal countdown without any penalty. The countdown could then immediately be picked up. Following T-22 minutes the countdown needed to be recycled if the hold capabilities were to be exceeded. A short recycle could be instigated, the chilldown operations would be ceased, with the countdown clock being returned to T-22 minutes. The time to return to this point would be negligible. However after recycling, the countdown must be held at this T-22 minute point for a short period of time. This time was required to allow the temperature in the interstage areas to properly stabilise, and complete the required operations necessary to start the countdown once again from this point.
For a recycle before the T-8 minutes mark, the countdown must be held at the T-22 minutes mark for at least 6 minutes. If the recycle was performed between T-8 minutes and T-16.7 seconds, the countdown would again go back to the T-22 minutes mark, and be held there for at least 8 minutes due to the additional time required for the stabilisation of the S-1C, S-II intestage thermal conditions.
At T-16.7 seconds the TCS commands the retraction of swing arm number 2, S-1C forward service arm. Once this arm has been retracted it could only be reconnected manually. Swing arm number 2 contained electrical and pnaumatic connections, and also most importantly the heated GN2 for the temperature conditioning of the S-1C S-II interstage area. Therefore once this swing arm had been retracted the ability to control the thermal enviroment in this area and recycle the countdown was lost. The manual reconnection of this swing arm could only be done after the launch vehicle cryogenics had been off loaded. Therefore after the countdown had passed the T-16.7 mark, the space vehicle was either committed to a launch or a scrub.
Figure 3 shows an illustration of the S-1C forward umbilical carrier on swing arm number 2.
Figure 3
(click on above drawing for larger version)
Figure 4 shows a photograph of swing arm number 2 connected to SA-500F the facilities checkout Saturn V.
Figure 4
(click on above image for larger version)
Figure 5 shows the time required to perform a short recycle from any point in the terminal countdown.
Figure 5
(click on above diagram for larger version)
Scrub turnaround
Should it not prove possible to launch within the prescribed daily launch window, depending on the number of landing sites planned for a particular mission, and the reason for the scrub, it was possible to turn the space vehicle around for launch later in that particular monthly launch window. However if the repairs required were extensive and could not be carried out in the time available prior to the daily launch window for the next available landing site, or if only one landing site was planned for, a scrub would have to be called and the turnaround procedures put in place to prepare the space vehicle for the opening of the next monthly launch window (as was the case with Apollo 16).
The scrub turnaround process was preplanned. The procedures assumed that any space vehicle repairs necessary following the launch scrub could take place in parallel with the turnaround process. If they could not, a longer turnaround duration would have to be put in place. The launch operations management had to decide, in real time, the actions that were required for the particular scrub scenario they dealing with, i.e. the cause of the scrub and the time in the launch countdown that the scrub was declared. It was possible to authorise waivers to some of the procedures planned in the turnaround, if the real time decision dictated it.
The turnaround from launch scrub procedures mainly cover situations when the launch vehicle cryogenic propellants had been loaded, the S-1C first stage engines had not been ignited and reservicing of the CSM / LM cryogenics may be required.
The following significant operations were required for all launch scrub turnaround scenarios:
Figure 6 The Mobile Service Structure (MSS) climbing the ramp to the launch pad
(Click on above image for larger version)
The procedures listed below are required when the launch has been scrubbed until the following month:
During the first 24 hours following scrub, from T+ 4 hours 45 mins until T+ 24 hours (T-0 = time scrub was declared):
The procedures listed below are required when the launch has been scrubbed and the next launch attempt is planned for 2 days hence:
The procedures listed below are required when the launch has been scrubbed and the next launch attempt is planned for 1 day hence:
For turnarounds of just a day or two, following completion of the above procedures, the next launch countdown can be picked up at the T - 9 hours point. A built in hold at this point will allow the second countdown to be synchronised with the opening of the launch window being aimed for. Turnarounds to the next month involved full countdown activities.
The scrub turnaround operation times are based on the amount of work required to recycle the space vehicle in readiness to recommence the launch countdown for a subsequent attempt at a launch. The following considerations and constraints represent the basis for the scrub turnaround times used.
A. Launch vehicle (Saturn V)
1. S&A Units--The Safe & Arm (S&A) units were connected in the launch vehicle at T - 11 hours 45 mins of the countdown. Prior to this time they were stored in the pyrotechnics and explosives area. The S&A units were located within the launch vehicle and could be accessed from the service arms or the MSS. If entry to the launch vehicle was not required during a turnaround, the S&A units did not have to be disconnected. If removal was required then whilst entry has been made to the S&A compartment, a visual inspection of the propellant dispersion system S&A's would be made to check for damage or deterioration just prior to closeout.
2. Launch vehicle flight batteries--The launch vehicle flight batteries had a maximum lifetime of approximately 120 hours once activated. They were activated approximately 28 1/2 hours prior to installation at T - 1 day 3 hours 30 mins. If this lifetime was expected to be exceeded, the batteries would be replaced. If the turnaround could be completed within the lifetime of the batteries with sufficient time remaining for the launch vehicle mission duration, then the batteries wouldl not be removed or replaced. The launch vehicle batteries were accessed via the mobile launcher service arms.
B. S-1C stage
1. F-1 engine drain--The F-1 engine drain was not required if the turnaround was short in duration and the ground hydraulic supply could be maintained continuously. If it did become necessary to drain the F-1 engine, the Engine Service Platform (ESP) would have to be installed.
2. RP-1 replenish--RP-1 replenishment could be accomplished remotely via the tail service masts during the time when the launch vehicle cryogenic tanks were purged and the safety inspection started.
C. S-II stage
1. Insulation inspection--Following cryogenic loading the thermal stresses endured by the S-II stage necessitate an inspection of the external insulation. This could only be accomplished using the MSS platforms.
2. Feedline checks--The liquid oxygen (LOX) and liquid hydrogen (LH2) feedlines required checking following cryogenic unloading. This would require entry inside the S-II stage.
3. Servoactuators--The servoactuators had to be inspected no more than 78 hours prior to a launch. Normally this inspection took place at T-48 hours in the countdown. Following a scrub, the duration of the turnaround would probably dictate that another inspection for cracks was required.
4. PU calibration--The propellant utilisation (PU) system calibrations were performed at approximately T-4 days in the original countdown. Should the scrub turnaround procedures take the second launch attempt beyond 10 days from the original calibrations, consideration would be given to carrying out this task again, which could be down remotely.
5. J-2 engine sequence checks--These checks had to take place no more than 72 hours prior to launch and were normally scheduled at T-15 hours in the original countdown. Should the scrub occur after this point in the countdown, and if the turnaround was in excess of 2 days, these checks would have to be repeated. The checks could be performed remotely.
6. Engine compartment purge manifold--Following 2 or more scrubs, the following checks must be considered ----a. Looking for tears. b. Looking for bond separation. c. Looking for permanent distortions. d. Looking for support strap failures.
D. S-IVB stage
1. PU calibration-- PU calibration would be necessary following each exposure to cryogenics. This could be carried out remotely.
2. APS hypergolic propellants--The APS hypergolic propellants must be replaced within 90 days.
E. Instrument unit (IU)
1. IU air entrainment check--Only required if the thermal conditioning subsystem had been operated for more than 230 hours. If this check was required the S-IVB / IU would need to be powered down and entry gained inside the IU.
2. IU sublimator cover installation--This task was only required if the LM SHe servicing required entry to the IU.
F. Lunar module
1. LM SHe reservicing--Reservicing of the LM supercritical helium (SHe) was likely during most scrub turnaround operations. The LM's capability to hold without SHe reservicing depended upon mission specific redline levels and the point in the countdown at which the scrub was called. This task would require MSS platform 3 and entry into the SLA via the IU service arm access door.
2. LM batteries--The LM electrical power subsystem (EPS) and electrical device (ED's) batteries had maximum lifetimes of 30 and 24 days respectively. The EPS batteries were activated approximately 15 days prior to launch, and the ED batteries were activated approximately 9 days before launch. This therefore left 15 days of EPS and ED battery life available for the turnaround operations and mission. ALSD (Apollo Lunar Surface Drill) (where carried), PLSS (Portable Life Support System)(where carried) and LCRU (Lunar Communications and Relay Unit) (where carried) batteries had lifetimes of 20, 17 and 21 days respectively.The earliest these batteries would be activated was T-8 days in the original countdown, prior to being stowed in the MESA during the LM closeout. Specific mission requirements would dictate whether any of the LM batteries could remain in place during a scrub turnaround, but it was most likely they would need to be replaced. This would have required entry into the SLA via the IU service arm access door.
3. LM water system--Sampling from the LM water system would be required during a turnaround. The water sample would be taken from the LM descent stage fill port, and hence no access to the crew cabin would be required. The sample results would dictate whether the LM water system needed reservicing. If so, this would have required entry into the SLA via the IU service arm access door.
4 LM hypergolic systems--The 75 day lifetime of the LM hypergolic systems when exposed to hypergolic propellants meant that this was not a significant constraint during a turnaround, unless a very long period had elapsed between the hypergolic propellant loading and the second launch. If reservicing of the LM hypergolic systems and propellants was required it would have required MSS platform 3, and entry into the SLA via the IU service arm access door.
5. ALSEP--The ALSEP FCA (where carried) would not have required removal unless the turnaround exceeded 28 days. If removal was required, the installation of a radiation control area would have been necessitated.
G. Command and service module
1. CSM hypergolic systems--The 110 day maximum lifetime of the CSM hypergolic systems when exposed to hypergolic propellants meant that this was not a significant constraint during a turnaround, unless a very long period had elapsed between the hypergolic propellant loading and the second launch. If reservicing of the CSM hypergolic systems and propellants was required it would have required MSS platform 4, and the CSM service arm.
2. CSM cryogenics-- The capability to do a turnaround but not reservice the CSM cryogenics, depended on the length of time it has been operating at high internal electrical power loadings and the length of any hold prior to the scrub turnaround being declared. Cryogenic quantity levels following a scrub, would determine whether reservicing was required to meet the mission specific redline limits. If required the reservicing would require access to the spacecraft via MSS platform 4 and the CSM service arm.
3. CSM batteries--Following any scrub the CSM batteries would need changing if the usage, after an acceptable recharge had exceeded the mission specific redline values. If necessary, this task would have required access via the CSM service arm.
H. Launch complex 39 cryogenic storage tanks
1. The launch complex 39 cryogenic storage tank replenishment was required during a turnaround if the launch vehicle tanks had been loaded during the initial countdown and then drained following the scrub. The LOX storage tanks could be filled to the minimum level of 750,000 gallons in approximately 7 hours and completely filled (900,000 gallons) in 28.5 hours. The LH2 storage tanks could be filled to the minimum level of 650,000 gallons in 4 hours with complete fill of 900,000 gallons taking approximately 20 hours. These minimum levels would support the reloading of the Saturn V launch vehicles tanks and replenishment, during a second countdown.
I. Mobile service structure (MSS)
1. Allowance had to be made for the 1 hour time period it took to move MSS from it's parking area to either launch pad at launch complex 39.
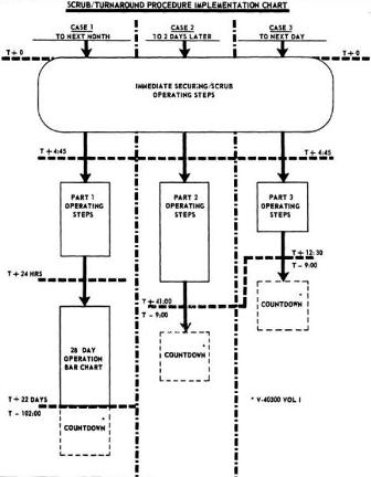
Figure 7 gives a graphic representation of the possible scrub turnarounds that could be implemented. This chart shows options for 24 and 48 hour scrub turnarounds, which would only be available if more than one lunar landing site had been planned for.
Figure 7
(click on above diagram for larger version)
Figure 8 gives a graphic representation of the operations that must be carried out during a 24 hour scrub turnaround when the scrub was called post launch vehicle cryogenic loading.
Figure 8
(click on above diagram for larger version)
The details of the operations to be carried out can be seen in T+4 hours 45 mins to T + 12 hours 30 mins 24 hour scrub turnaround operations part 3
Figure 9 gives a graphic representation of the operations that must be carried out during a 48 hour scrub turnaround when the scrub was called post launch vehicle cryogenic loading.
Figure 9
(click on above diagram for larger version)
The details of the operations to be carried out can be seen in T + 4 hours 45 mins to T + 1 day 17 hours scrub turnaround operations part 2
Figure 10 gives a graphic representation of the operations that must be carried out in the first 24 hours of a 28 day scrub turnaround.
Figure 10
(click on above diagram for larger version)
The operations for the full 28 day scrub turnaround are detailed in figure 11.
Figure 11
(click on above diagram for larger version)
The details of the operations to be carried out can be seen in Scrub turnaround operations to next month launch part 1
Robin Wheeler 2009