Report of the PRESIDENTIAL COMMISSION on the Space Shuttle Challenger Accident

 

Volume 5 Index

 

Hearings of the Presidential Commission on the Space Shuttle Challenger Accident: February 26, 1986 to May 2, 1986.

MARCH 21, 1986 SESSION. (part 1 of 2)

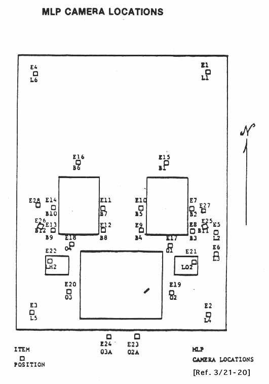
[1286] [Ref. 3/21-20] MLP Camera Locations.

 

MLP Camera Locations.


Back